煤化工工艺路线图
煤化工工艺路线图
|
产品投资参考:①焦炭(含甲醇配套项目):约1200万元/万吨;②煤制甲醇:约4000万元/万吨; ③煤制乙烯:约2亿元/万吨; ④煤炭液化:约1亿元/万吨(指设备投资)。 以上是指大、中型项目的概略投资。 相 关 转 化:2吨煤生产1吨甲醇,附加值可提高8倍;3吨甲醇生产1吨聚烯烃,附加值可提高1倍。4-5吨煤液化1吨油。 |
煤制甲醇典型工艺路线图
1、合成甲醇的化学反应方程式:
(1)、主反应:
(2)、副反应
2、甲醇合成气要求氢碳比f=(H2-CO2)/(CO+CO2)≈2.05~2.10,由于煤炭气化所得到的水煤气CO含量较高,H2含量较低,因此水煤气须经脱硫、变换、脱碳调整气体组成,以达到甲醇合成气的要求。
3、CO变换反应
4、水煤气组分与甲醇合成气组分对比
天然气制甲醇工艺流程图
1、合成甲醇的化学反应方程式:
2、甲醇合成气要求氢碳比f=(H2-CO2)/(CO+CO2)≈2.05~2.10,由于天然气甲烷含量较高,因此要对天然气进行蒸汽转化,生成以H2、CO和CO2位主要成分的转化气。由于蒸汽转化反应是强吸热反应,因此还要对天然气进行纯氧部分氧化以获取热量,使得蒸汽转化反应正常连续进行,最终达到甲醇合成气的要求。
3、蒸汽转化反应
4、纯氧部分氧化反应
5、天然气组分与甲醇合成气组分对比
石油化工、煤炭化工产品方案对比(生产烯烃)
以天然气(或煤气)为原料的MTO技术流程
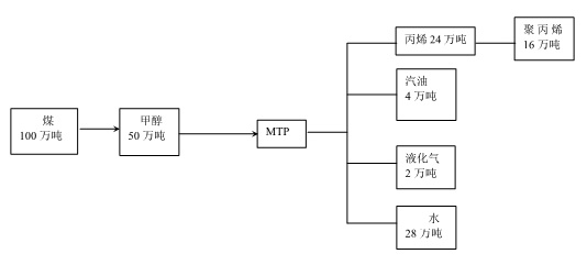
以天然气(或煤炭)为原料的MTP技术流程
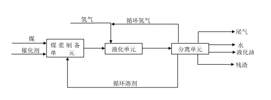
煤炭直接液化工艺流程简图
NEDOL直接液化工艺流程
附件下载:煤化工工艺路线图.doc
上一篇:国庆期间神木各矿不强制要求停产
- 05-25
- 10-11
- 09-19
- 04-14
- 09-20
煤炭信息网
